86-021-54422420 13818829143
86-021-54422402 17701898099
All products
联轴器 Coupling
传动轮 Pulley
胀套 Lock
丝杆导轨 ScrewGuide
离合制动器 Clutch
传动器 Actuators
皮带 Belt
电机 Motor
轴承 Bearing

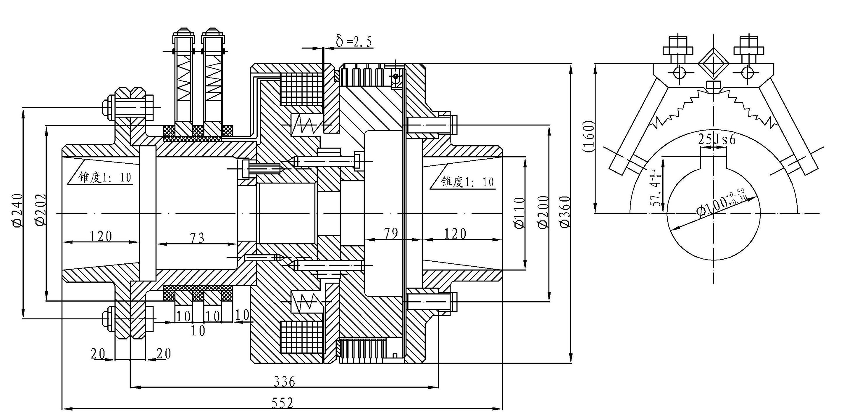
DLM6-200A 失电离合器
主要用途:电磁失电离合器为断电结合通电打开的产品,主要使用在纺织机械、金属压延机、搬运机械等机械传动系统中,实现主从动部分的快速结合,分离、起动换向功能。
㈡、离合器在下列条件下能可靠工作:
1、离合器安装地点海拔不超过2000m;
2、周围环境温度-5℃—+40℃;
3、周围介质中无爆炸危险,且无足以腐蚀金属和破坏绝缘的气体及导电尘埃;
4、离合器线圈电压波动不超过+5%和―15%额定电压;
5、在干式条件下工作。
㈢、 安装:
1、安装时必须清洗干净,摩擦面和离合器内部不得有油污和尘埃;
2、离合器主、从动部分必须轴向固定,不允许有轴向窜动;
3、主、从动部分同轴度应不大于0.1mm。
主要性能参数
规格 | 额定动力矩 N.m | 静力矩 N.m | 额定电压 D.C.V | 线圈消耗功率(20℃)W | 允许最高转速 r/min |
200A | 2000 | 2200 | 24 | 198 | 1000 |

注:使用电刷型号:DS-010

公司名称:上海迈动机电设备有限公司
公司地址:上海青浦工业区崧海路98号
邮政编码:201703
公司电话:021-54422420
公司传真:021-54422420-801
邮箱:shmidon@126.com
户名:上海迈动机电设备有限公司
税号:310112660703692
开户行:工行上海莘庄支行
账号:1001140209007024765
电话:021-54422420 54422402
传真:021-54422420-801
地址:上海莘庄工业园区申富路128号(开票)
地址:上海青浦工业园区崧海路98号(收货地址)
上海迈动机电设备有限公司提供17%的增值税发票;
品质100%保证,让你更放心使用。
ADD:上海迈动机电设备有限公司 备案号:沪ICP备15037005
TEL:86-021-54422420,021-544227902 ,021-54422402 MB:13818829143,17701898099